<li id="yyyyy"><tt id="yyyyy"></tt></li>
  • <li id="yyyyy"></li>
    <tt id="yyyyy"><table id="yyyyy"></table></tt>
  • <li id="yyyyy"></li>
  • <tt id="yyyyy"></tt>
  • <tt id="yyyyy"></tt>
    <li id="yyyyy"></li>
    <li id="yyyyy"><tt id="yyyyy"></tt></li>
    人民網
    人民網>>重慶頻道>>企業

    重慶編制公共交通突發大客流應急疏運策略

    2024年05月10日13:20 |
    小字號

    近日,為更好地保障重慶市中心城區突發大客流公共交通應急處置工作,自上而下形成多部門協同聯動機制,由重慶城市交通開發投資(集團)有限公司牽頭,重慶城市交通研究院有限責任公司、重慶交通開投科技發展有限公司共同參與編制了《山地城市公共交通突發大客流的應急疏運策略研究》(以下簡稱《研究》)?!堆芯俊烦晒茝V應用后將有力提升中心城區公共交通突發大客流的應急疏運能力,為廣大市民提供更加安全、有序、舒心的出行服務。

    隨著人民生活水平的提高,市民對精神文化有更深層次的需求,城市舉辦大型展覽會、文體活動等越來越多,這些場景下會集聚大量客流,而山地城市蜿蜒曲折的道路、狹窄且步行不友好的疏解通道,加劇了公共交通的疏解壓力。當前,中心城區大客流主要依托軌道、公交疏解,既有公共交通疏運方案已不適用于軌道成網背景下的高效客流疏運工作,《研究》項目組通過調研重慶及其他城市公共交通大客流疏運現狀,研究總結大客流疏運策略,充分考慮公共交通運營單位及相關部門職能職責編制應急疏運策略及方案。

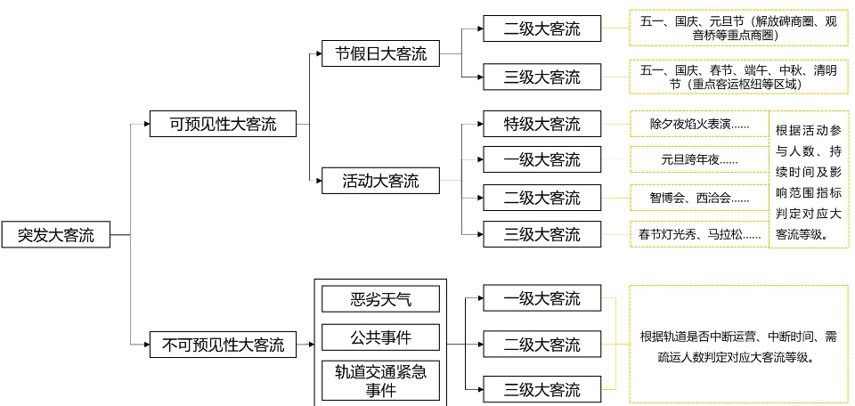
    《研究》由6個章節組成,主要對公共交通突發大客流分級分類、疏解模型構建、應急疏解流程制定、疏運策略等內容進行研究,并制定不同場景下公共交通大客流疏運方案?!堆芯俊愤m用于重慶市中心城區公共交通突發大客流應急疏運工作,其他城區參照可使用。

    《研究》主要創新點在于:其一,明確提出公共交通突發大客流分級分類標準;其二,結合大客流分級分類,建立公軌接駁多路徑疏運方案;其三,針對不同制式軌道交通,制定軌道交通發車班次、公交接駁疏運方案;其四,提出突發大客流下多部門應急聯動組織方案,形成自上而下的應急聯動體系。

    公共交通突發大客流分級分類體系。重慶交通開投集團供圖

    公共交通突發大客流分級分類體系。重慶交通開投集團供圖

    《研究》針對不同分級分類下的大客流制定相應的公共交通應急組織體系和疏運方案,明確中心城區重點區域電子圍欄內的客流響應等級,提高節假日、大型活動、惡劣天氣等場景的大客流應急處置能力和效率。

    《研究》成果發布后將應用推廣到重慶市中心城區公共交通突發大客流應急處置工作中,根據不同等級大客流規模制定疏運方案,有效指導大型活動、節假日、軌道交通緊急事件等不同場景下的公共交通客流疏運工作,提高市民出行服務品質,有力保障市民安全出行。

    目前,《研究》成果已成功應用在2023年國慶節、2024年元旦跨年夜等大客流場景保障中。(重慶交通開投集團)

    (責編:秦潔、劉政寧)

    分享讓更多人看到

    返回頂部
    一本久久综合aa亚瑟